JY-13靜態數字式集成電路電壓繼電器-上海上繼科技有限公司
發表時間:2020-08-10 11:19 瀏覽次數:1522 〖返回〗
一、JY-13繼電器介紹
JY-13繼電器為集成電路靜態型數字式電壓繼電器,屬于JY系列靜態繼電器, 精度高、功耗小、動作時間短、返回系數高、整定直觀方便、范圍寬,且作為低電壓繼電器使用 無抖動現象, 提供輔助電源后完全可以替代老式電磁型電壓繼電器,輔助電源采用開關電源變換,交直流通用,工作范圍大,從100-300V均能可靠工作,在發電機、變壓器和輸電線的繼電保護裝置中可作為過電壓保護或低電壓閉鎖的啟動元件。JY-13系列繼電器又分為JY-13A靜態數字式集成電路電壓繼電器和JY-13B靜態數字式集成電路電壓繼電器。
二、JY-13繼電器命名規則

例如:JY-13B
JY-13B繼電器型號數字含義:13
其中第一個數字代表結構類型”1“為HK-1殼體(又有板前和板后接線可選)如下圖

而第二個數字代表的是觸點類型,”3“為有兩個常閉觸點
JY-13B繼電器型號字母含義:JY和B
其中”JY“代表的意思就是這是個靜態電壓繼電器
后面的”B“則代表動作分類就是過電壓和低電壓,“B”就是低電壓的意思,“A”就是過電壓的意思
最后面的整定范圍和輔助電源一般都是和我們客服直接聯系確認的,聯系方式:微信:18930817953 QQ:1932551438。
三、JY-13繼電器型號對照替代
JY系列靜態電壓繼電器分為三個系列:JY-10、JY-20、JY-30,可分別替代DJ-100、DY-20C、DY-30等系列電磁型電壓繼電器。 本繼電器采用撥碼開關整定電壓值, 用倍率開關切換,改變整定值無需校驗;整定范圍寬,有利于用戶壓縮庫存品種。

由于JY系列繼電器繁多,對照表中未全部列出,如果有圖中沒有列出的型號請咨詢客服了解,聯系方式:微信:18930817953 QQ:1932551438。
四、JY-13繼電器工作原理接線圖
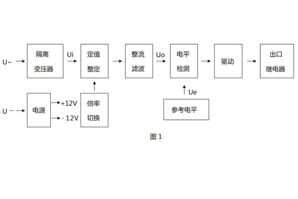
1、繼電器工作原理框圖見圖1。

2、本繼電器為靜態型繼電器,采用進口集成電路構成;被測量的交流電壓 U~經隔離變壓器降壓后得到與被測電壓成正比的電壓Ui, 經整定后進行整流,整流后脈沖電壓經濾波器濾波,得到與Ui成正比的直流電壓Uo,在電平檢測中Uo與直流參考電壓Ue進行比較,若直流 電壓 Uo 低于參考電壓,電平檢測器輸出正信號,驅動出口繼電器,則本繼電器處于動作狀態。反之,不論是過電壓繼電器或是低電壓繼電 器,若直流電壓 Uo 高于參考電壓Ue,電平檢測器輸出負信號,本繼電器處于不動作狀態。
3、JY-13繼電器接線圖

公司介紹:上海上繼科技有限公司是一家專業從事電力系統繼電保護及智能電網電力自動化產品的研發、設計、生產、銷售和服務為一體的高科技公司。擁有資深繼電保護專家團隊和國內**的檢測儀器及校驗設備。同時還引用國內外先進技術,來進行技術創新。本公司的產品廣泛用于電力、工礦、鐵路、建筑等國家重大工程輸配變電系統上,產品遠銷東南亞及中東地區。產品通過國家繼電保護及自動化設備質量監督檢驗中心檢測,獲得ISO9001國際質量體系認證。“科技創新,誠信務實”是公司的經營理念,本公司以高超的技術支持和對用戶高度負責的售后服務贏得了輸配電成套企業的信賴,且樹立了良好的信譽。
公司主營:繼電器(時間繼電器,電壓繼電器,電流繼電器,中間繼電器,信號繼電器,閃光繼電器,沖擊繼電器,同步檢查繼電器,接地繼電器,差動繼電器,重合閘繼電器,絕緣監視繼電器,雙位置繼電器,模數化繼電器),智能操控裝置,微機保護裝置,電力儀表
上海上繼科技有限公司(專注電力保護繼電器生產廠家)銷售熱線:021-57233089 QQ:1932551438
{以上內容僅供參考,上海上繼科技有限公司有最終解釋權}
更多繼電器精彩文章——JY-13A靜態數字式集成電路電壓繼電器
- 上一篇:JSL-23定時限過流繼電器
- 下一篇:DX11型信號繼電器工作原理及動作指示





