JS-G8端子排靜態時間繼電器技術條件及主要性能-上海上繼科技有限公司
發表時間:2020-01-18 21:27 瀏覽次數:883 〖返回〗一、JS-G8端子排靜態時間繼電器技術條件

1.延時范圍和極差:延時范圍:0.02s~999h可選;
2.延時整定誤差:繼電器在20℃±50℃時,施加額定電壓下,繼電器延時整定誤差(包含一致性):整定值≤100s時,誤差≤0.1s;整定值大于100s時,誤差<±0.1%;
3.返回時間:用切斷電路的方法,使繼電器斷電,繼電器觸點返回不大于20ms;
4.電源電壓允許變動范圍:電源電壓允許變動范圍為額定電壓的0.8~1.1倍;
5.觸點容量:在電壓不超過250V,電流不超過1A,時間常數為5ms±0.75ms直流有感負荷電路中,斷開容量為50W;在電壓不超過250V,電流不超過2A,功率因數為COSφ=0.4+0.1的交流電路中,斷開容量為250VA。輸出觸點在上述規定的負荷條件下,產品能可靠動作及返回10萬次。輸出觸點長期允許接通電流為5A;
6.介質強度:繼電器各導電端子連在一起,對外露非帶電金屬部分或外殼之間能承受2000V(有效值),50Hz的交流電壓,歷時1min試驗無絕緣擊穿或飛弧現象;
7.絕緣電阻:繼電器各導電端子連在一起,對外露非帶電金屬部分或外殼之間,用開路電壓為500V的兆歐表測量其絕緣電阻不小于300MΩ。
8.電壽命:繼電器觸點接于規格容量的電路負荷中,能可靠動作及返回,電壽命為105次。
9.機械壽命:繼電器不接負荷能可靠動作及返回,其機械壽命為105次。
10.功率消耗:在額定電壓下,繼電器功率消耗不大于5W。
二、JS-G8端子排靜態時間繼電器接線圖

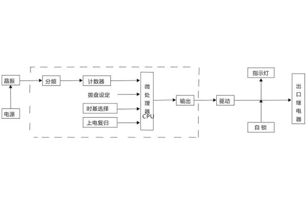
三、JS-G8端子排靜態時間繼電器工作原理
JS-G8端子排靜態時間繼電器采用大規模CMOS專用集成電路。上電瞬間,晶振起振,CPU復位,從零開始正向計數,同時讀取拔盤的設定值的時基常數;當計數值與設定值同時,輸出高電平,驅動三極管,出口繼電器動作,且利用觸點自保持,以保證不發生抖動,當電源消失,出口繼電器則返回。

公司介紹:上海上繼科技有限公司是一家專業從事電力系統繼電保護及智能電網電力自動化產品的研發、設計、生產、銷售和服務為一體的高科技公司。擁有資深繼電保護專家團隊和國內**的檢測儀器及校驗設備。同時還引用國內外先進技術,來進行技術創新。本公司的產品廣泛用于電力、工礦、鐵路、建筑等國家重大工程輸配變電系統上,產品遠銷東南亞及中東地區。產品通過國家繼電保護及自動化設備質量監督檢驗中心檢測,獲得ISO9001國際質量體系認證。“科技創新,誠信務實”是公司的經營理念,本公司以高超的技術支持和對用戶高度負責的售后服務贏得了輸配電成套企業的信賴,且樹立了良好的信譽。
公司主營:繼電器(時間繼電器,電壓繼電器,電流繼電器,中間繼電器,信號繼電器,閃光繼電器,沖擊繼電器,同步檢查繼電器,接地繼電器,差動繼電器,重合閘繼電器,絕緣監視繼電器,雙位置繼電器,模數化繼電器),微機保護裝置,電力儀表,智能操控裝置
上海上繼科技有限公司(專注電力保護繼電器生產廠家)銷售熱線:021-57233089 QQ:1932551438
{以上內容僅供參考,上海上繼科技有限公司有最終解釋權}
更多繼電器精彩文章——DZS-424導軌式中間繼電器接線圖及主要性能
- 上一篇:JL-42繼電器技術條件及技術要求
- 下一篇:JL-43繼電器應用范圍及產品價格





